蒸汽電磁閥安裝注意事項-示意圖
電磁閥在工業中是經常使用的,很多人不知道安裝電磁閥需要注意些什么,今天良工閥門小編就來給大家簡(jian)單(dan)的介紹一下。蒸(zheng)汽(qi)電磁(ci)閥適用于以(yi)蒸(zheng)汽(qi)為原料的加熱(re)器、散熱(re)器、烘干機(ji)(ji)及紡織定型機(ji)(ji)、蒸(zheng)汽(qi)染色機(ji)(ji)、真空(kong)整修機(ji)(ji)、蔬菜烘干機(ji)(ji)等成(cheng)套設備蒸(zheng)汽(qi)管(guan)路(lu)的二位自動和遠(yuan)程控制(zhi)。
一(yi)、安裝(zhuang)位置的選擇
蒸(zheng)汽電磁(ci)閥(fa)的(de)安(an)裝位置應(ying)選擇(ze)在便(bian)于(yu)操作、檢修(xiu)和維護的(de)地方。同(tong)時,應(ying)避免(mian)將(jiang)其安(an)裝在高溫(wen)、潮濕(shi)、易燃易爆等環(huan)境(jing)條件下。此外,還應(ying)考慮閥(fa)門的(de)控制范圍(wei),以免(mian)影響系統的(de)正常運行。
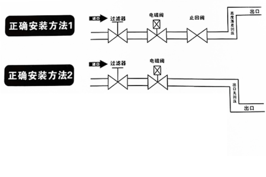
二(er)、連接管(guan)路的布置
安(an)裝(zhuang)時電磁閥線圈向上,并保持垂直位置(zhi),電磁閥上箭頭或標記應與(yu)管道流向一致,不得(de)安(an)裝(zhuang)在有濺(jian)水(shui)或漏水(shui)的(de)地方。
三、電(dian)源線(xian)的接線(xian)
蒸(zheng)汽電(dian)(dian)磁(ci)閥的(de)電(dian)(dian)源線(xian)應(ying)按照電(dian)(dian)氣(qi)原理圖進(jin)行正確接線(xian)。接線(xian)時,應(ying)注意電(dian)(dian)源極性(xing)與電(dian)(dian)磁(ci)鐵方向的(de)一致性(xing),以保證(zheng)閥門的(de)正常工作。同時,還應(ying)使用符合安(an)(an)全(quan)標準的(de)電(dian)(dian)線(xian)和插頭,以確保電(dian)(dian)氣(qi)安(an)(an)全(quan)。

四、手動操作功能的設置
對于(yu)需要手(shou)動操(cao)(cao)作的蒸(zheng)汽電磁閥(fa),應(ying)在(zai)(zai)閥(fa)門(men)上設置明顯的手(shou)動開關標志。在(zai)(zai)使(shi)用(yong)過程中,可以(yi)通過手(shou)動操(cao)(cao)作來進(jin)行調(diao)試和故障(zhang)排除。但在(zai)(zai)正(zheng)式運行前,應(ying)確保(bao)閥(fa)門(men)已(yi)經處(chu)于(yu)關閉狀態,以(yi)防止發生意外(wai)事故。
五、定期檢查(cha)與維護
為(wei)了(le)確保蒸汽電(dian)磁閥(fa)的正常(chang)工作(zuo)和(he)(he)(he)使用壽(shou)命,應定(ding)期對其進(jin)行檢(jian)查和(he)(he)(he)維護。檢(jian)查內容包括閥(fa)門的工作(zuo)性能、連接(jie)管路的密封狀況(kuang)、電(dian)源(yuan)線的接(jie)線情況(kuang)等。同時,應根據閥(fa)門的使用環境(jing)和(he)(he)(he)工況(kuang)條件,適時更換密封件和(he)(he)(he)其他易(yi)損件,以保證閥(fa)門的可靠(kao)性。
- 上一篇:柱塞閥的作用是什么?柱塞閥工作原理介紹
- 下一篇:高壓止回閥工作原理是什么?